您現在的位置是:主頁 > 資訊 >
熱電偶傳感器選型表
編輯:熱電偶廠家日期:2019-12-29 00:00所屬欄目:資訊 人已圍觀站內編號:1698
簡介:66MT5型在線熱電偶溫度傳感器 66MT6型導線式熱電偶溫度傳感器 66TBS型曝光螺紋式熱電偶溫度傳感器 66TFR型法蘭式熱電偶溫度傳感器 66TKS型連接器式熱電偶溫度傳感器 66TNS型螺紋式熱電偶...(熱電偶型號報價廠家為您整理)

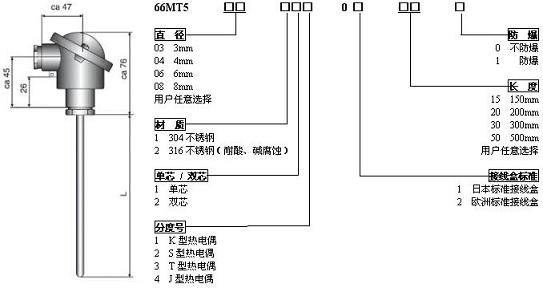
66MT5型在線熱電偶溫度傳感器

66MT6型導線式熱電偶溫度傳感器

66TBS型曝光螺紋式熱電偶溫度傳感器

66TFR型法蘭式熱電偶溫度傳感器
66TKS型連接器式熱電偶溫度傳感器
66TNS型螺紋式熱電偶溫度傳感器
本文熱電偶高頻詞:
上一篇:溫度測量儀器的發展(一)
下一篇:直角彎管熱電偶WRN-520
相關文章
咨詢熱線:15222906608
咨詢QQ :690147242
郵箱:690147242@qq.com
報價 技術 選型 方案設計 安裝指導
點擊排行
低溫脆化試驗機熱電偶與溫度傳感器介紹
